
USR-G805s SNAT功能應用示例
USR-G805s說明書下載鏈接:http://m.0575400.com/Download/1338.html
USR-G805s規格書下載鏈接:http://m.0575400.com/Download/1339.html
USR-G805s 1臺
12V電源適配器 1個
網線 1根
電腦 1臺
終端設備 1臺
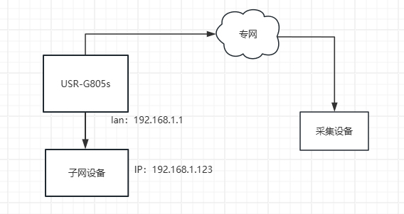
G805s的lan口連PC1,G805s可以通過插卡、有線接上級路由器來組成局域網。
使用場景:G805s使用專網卡,專網內設備訪問G805slan口設備數據,子網設備不支持跨網段傳輸,需改變數據來源。
連接框圖如下:
SNAT(Source Network Address Translation,源網絡地址轉換)是一種網絡技術,用于將內部網絡中的私有IP地址轉換為公網IP地址,以便這些設備能夠與互聯網上的其他設備通信。
1、配置參數
G805slan口直連電腦,通過PC獲取的網關進入內置網頁,用戶名/密碼:root。

2、在防火墻--通訊規則,新建Source NAT,名稱自定義,原區域選擇wan,目標區域選擇lan,到源IP選擇G805s的lan口IP,點擊添加并編輯。

跳轉到如下界面,協議按照需要設置,源IP填G805s的4G(專網) IP,目標IP地址填寫lan口所連設備的IP,點擊保存&應用。

設置完成界面是這樣的。

3、設置端口轉發
名稱自定義,協議按需選擇,外部區域選擇wan,外部端口避開常用端口(比如內置網頁的80端口)即可,內部IP和端口設置為內網設備的IP和端口。設置點擊添加,然后點擊保存&應用。

編寫人:鞠思奇 編寫日期:2024-06-26