
工業路由器是一種具有加固外殼和內部組件的設備,用于在極端溫度、濕度和灰塵環境下,通過蜂窩網絡提供安全連接和通信。工業路由器為在室外環境中運行的所有應用提供通信主干,包括真正的工業應用,如采礦、石油和天然氣、農業,以及數字標牌和智能城市應用,如街道照明、計量和廢水管理。
用于使串行設備能夠通過基于 IP的網絡進行通信。它將串行傳輸轉換為以太網兼容信號,允許網絡連接的應用程序和機器遠程使用。串行服務器通過提供有線網絡連接充當本地連接外圍設備的中間人。這樣,組織可以使用未配備本地網絡功能的舊設備。
串行轉以太網服務器的使用是,通過創建虛擬串行端口完成的。創建的虛擬 COM 接口模擬物理串行端口,用于將外圍設備連接到網絡。以太網串行服務器分配TCP 端口和 IP 地址,以方便用戶與連接設備之間的通信。串行打印機服務器還將將網絡流量路由到指定的串行設備。
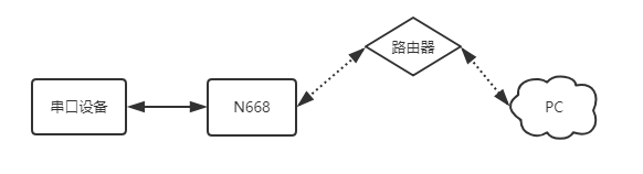
串口鏈接工業路由器實現局域網通訊,實際上是實現串口設備與上位機之間的數據透傳。

2、關閉殺毒軟件禁用與使用無關的軟件。按路徑進行操作:控制面板找到“windows防火墻”和“更改適配器設置”選項,關閉防火墻并禁用與本次操作無關的網卡。并關閉電腦殺毒軟件。
3、給電腦設置靜態IP,設置成668同網段IP:192.168.0.201 。
4、打開瀏覽器,進入串口服務器的內置網頁,默認IP為:192.168.0.7,用戶名和密碼均為admin。(進不去內置網頁:清除瀏覽器所有緩存,更換其他瀏覽器進行嘗試)
5、在4g工業無線路由器的設置界面中,選擇網絡IP設置菜單,設置為DHCP動態IP,然后系統頁面重啟設備,參數需要重啟生效。
6、串口服務器的網線直連工業路由器,電腦設置為DHCP網線直連路由器,打開串口服務器的設置軟件,通過網絡搜索,刷新設備列表,可以確認串口服務器此時的IP為:172.16.14.68。668的IP也可以在路由器內置網頁確認。
7、用工業路由器已分配的IP進入668內置網頁,串口轉網絡確認確認串口參數是115200,N,8,1。
8、串口轉網絡確認工作方式為:TCP SERVER,本地端口號為20001。
TCP CLIENT的目標IP=TCP SERVER的本地IP
TCP CLIENT的目標端口=TCP SERVER的本地端口(這個端口可以隨意設置,只要不是特殊端口或重復端口就可以)
9、打開測試軟件“USR-TCP232-Test.exe”,串口端設置,選擇已經確認的COM口(可在設備管理器確認)以及串口參數,串口波特率設置為115200,串口參數設置為None/8/1,點擊打開,打開串口。網絡端設置,協議類型選擇TCP
Client模式,服務器IP地址輸入192.168.0.7,服務器端口號輸入20001,點擊連接建立TCP連接。
10、在串口和網絡之間進行數據收發測試,串口到網絡的數據流向是:PC串口->串口服務器串口->串口服務器以太網口->PC網絡;網絡到串口的數據流向是:PC網絡->串口服務器的以太網口->串口服務器的串口->PC串口。
有人物聯網為您提供工業路由器、串口服務器、數傳終端DTU、Lora組網等更多物聯網技術資源。